
-
- 开关电源基于补偿原理的无源共模干扰抑制技术
- 摘要:由于MOSFET及IGBT和软开关技术在电力电子电路中的广泛应用,使得功率变换器的开关频率越来越高,结构更加紧凑,但亦带来许多问题,如寄生元件产生的影响加剧,电磁辐射加剧等,所以EMI问题是目前电力电子界关注的主 ...
-
- NTC、PTC、TVS、MOV等电路保护器件典型应用比较
- 摘要:TC:负温电阻,温度越高,电阻越小,用于串在输入回路中限制开机浪涌电流.正常工作时发热,电阻降低,不影响工作,但是它是消耗能量的,功耗不能忽略.NTC也可用于测温.为了避免电子电路中在开机的瞬间产生的浪涌电流,在电源 ...
-
- 可饱和电感在开关电源中的应用
- 摘要:1 引言 可饱和电感是一种磁滞回线矩形比高、起始磁导率高、矫顽力小、具有明显磁饱和点的电感,在电子电路中常被当作可控延时开关元件来使用。由于具有独特的物理特性,可饱和电感在高频开关电源的开关噪声抑制技术 ...
-
-
- 开关电源的振铃及抑制(含计算)
- 摘要:开关电源的振铃现象振铃的危害 高的回路Q值产生过高的电压尖峰,增加MOSFET、二极管、变压器、电感等功率器件的电压应力 振铃信号串入驱动回路,加剧功率管损耗 引起EMI问题RLC谐振条件 一端口RLC电路出现电流与电压 ...
-
- 双管正激动驱动变压器设计建议或意见
- 摘要:以前听朋友说ep系列的磁芯漏感可以做到很小,所以特地买了点ep13来做实验。先来看一哈ep13的参数 假设输如驱动电压取到15v,AE值留点余量取0.2,最大占空比0.45,频率设70K。那么根据公式Np=U*D/(B*AE*F)=15*0.45* ...
-
- 【推荐】磁环材质与颜色全解析
- 摘要:要分具体的用途的:铁硅铝材质磁导率有:26 、60、75、90、125标准颜色为黑色。铁粉芯材料一般使用不同的涂装颜色来区分不同的材质,国际采用统一涂色标淮如下:2材: 红色本体,透明(FERRITE本色)底面----这种材料的磁导 ...
-
- 【汇总篇】全方位了解电感知识
- 摘要:1电感器的定义1.1 电感的定义: 电感是导线内通过交流电流时,在导线的内部及其周围产生交变磁通,导线的磁通量与生产此磁通的电流之比。 当电感中通过直流电流时,其周围只呈现固定的磁力线,不随时间而变化;可是 ...
-
- UPS不间断电源常见故障及排除方法
- 摘要:1、有市电时UPS输出正常,而无市电时蜂鸣器长鸣,无输出。故障分析:从现象判断为蓄电池和逆变器部分故障,可按以下程序检查:检查蓄电池电压,看蓄电池是否充电不足,若蓄电池充电不足,则要检查是蓄电池本身的故障 ...
-
- APFC技术在通信电源中的应用
- 摘要:一、引言在通信用开关电源系统中,为了减少输入电流谐波,降低其对电网的污染,同时有利于后级DC-DC变换电路的稳定工作,交流输入侧多采用有源功率因数校正技术。功率因数是一项非常重要的指标,定义为有功功率和视 ...
-
- 替代集成MOSFET的分立器件驱动电路
- 摘要:在电源设计中,工程师通常会面临控制 IC 驱动电流不足的问题,或者面临由于栅极驱动损耗导致控制 IC 功耗过大的问题。为缓解这一问题,工程师通常会采用外部驱动器。半导体厂商拥有现成的MOSFET集成电路驱动器解决方 ...
-
- 模块电源常用术语全解析:全砖、半砖......
- 摘要:很多人不知道全砖半砖是什么意思,其实它们代表的是电源转换器的外观形状和尺寸。全砖:116.8*61.0*12.7mm半砖:61.0*57.9*12.7mm四分之一砖:57.9*36.8*8.1mm八分之一砖:57.9*22.9*10.4mm砖式DC/DC转换器的工作环 ...
-
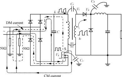
- 开关电源的变压器EMC设计
- 摘要:根据噪声活跃节点平衡的思想,提出了一种新的变压器EMC设计方法。通过实验验证,与传统的设计方法相比,该方法对传导电磁干扰(EMI)的抑制能力更强,且能降低变压器的制作成本和工艺复杂程度。本方法同样适用于其他 ...
-
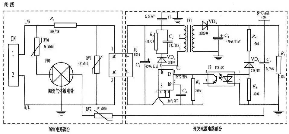
- 一种防雷击浪涌的开关电源电路设计
- 摘要:随着城市经济的发展,感应雷和雷电波侵入造成的危害却大大增加。一般建筑物上的避雷针只能预防直击雷,而强大的电磁场产生的感应雷和脉冲电压却能潜入室内危及电视、电话及电子仪表等用电设备。特别是太阳能控制仪表 ...
-
- 一步步优化反激式设计
- 摘要:反激是最知名的隔离式电源拓扑结构,因为它可以用一个低边开关晶体管和有限的外部元件数提供多个隔离输出。不过,反激式电源也存在一些特殊性,如果设计人员没有充分理解并对其进行分析,就可能限制它的整体表现。针 ...

扫码打开小程序

扫码安装APP