欢迎您,请 登录 或 注册

当前位置:首页 医疗器械维修 基础 电子 查看内容

无桥PFC的历史、无桥PFC的现状、无桥PFC的发展

2017-7-14 21:31 阅读: 1929 评论: 0 编辑: ygzx1
[导读]0 引言随着电力电子技术的快速发展和各行各业中的广泛应用,接入电网的电力电子开关电源设备是向电网注入谐波的主要来源,使得电力系统的谐波问题日益严重。谐波的抑制已经引起了国内外专家的关注,并且国内外相关组 ...
0 引言
随着电力电子技术的快速发展和各行各业中的广泛应用,接入电网的电力电子开关电源设备是向电网注入谐波的主要来源,使得电力系统的谐波问题日益严重。谐波的抑制已经引起了国内外专家的关注,并且国内外相关组织制定了限制电力系统谐波的相关标准。欧美国家早已制定了电气设备产生谐波的最低标准。抑制谐波有方法有内因和外因两种方案,内因是从源头上抑制谐波,比如通过改善拓扑电路结构和控制方法等原因进行抑制,外因是系统中已经有谐波了,通过在系统中并联滤波器(无源滤波器或者有源滤波器)来进行抑制。本文分析的功率因素校正技术就是通过内因的方法来抑制谐波成分,改善电网品质因数。功率因数校正技术是抑制谐波的内因之一。已有大量的文献对PFC技术进行了相关研究。
对于全球工作电压范围(85V-265V)的PFC变换器,一般需要选取两级式结构,然而,传统前级PFC变换器在低压输入时效率较低。无桥PFC变换器方案解决了这一问题,引起国内外专家和学者的广泛关注,然而,在此领域还未有系统性的综述文献。本文是作者对国内外的相关文献进行了仔细研读,并对PFC技术进行了深入研究,对无桥PFC变换器拓扑的合成方案进行的综述,总结了三大类无桥PFC变换器拓扑的合成方案,比较了三种方案的优缺点,并指出了无桥PFC变换器在实际应用中的瓶颈。最后,对无桥PFC变换器未来的发展提出了作者的观点。
1 无桥PFC变换器的发展现状
在全球输入电压范围内,导致低压输入时PFC变换器的效率较低,为了解决这一问题,无桥PFC成为首选方案。早在1983年,D. M. Mitchell.提出了Dual-Boost无桥PFC变换器方案,与传统桥式Boost PFC变换器相比,无桥方案利用开关代替桥臂二极管,减小了导通路径开关器件的损耗,从而提高了效率。直到2002年,意法半导体公司首次将无桥PFC变换器方案应用到实际产品中,文献给出了电路的具体实现。可以看出,无桥PFC变换器中控制中实现的难点在于输入交流电流的采样和输入电压的采样,造成控制方案较为复杂。继而,研究者探寻了新的控制方案。单周期控制(One Cycle Control,OCC)不需要采样输入交流电压,不需要乘法器,在无桥PFC变换器的应用场合得到关注。从2002年起,TI公司、安森美半导体等都在寻求一种更优的无桥PFC变换器解决方案。其中,2-phase Boost无桥PFC变换器成为研究主流,且在实际产品中得到应用。但是,国内外研究者试图寻求更优的无桥PFC解决方案,出现了大量关于无桥PFC变换器的相关文献。下面就对这些无桥PFC变换器的实现方案进行分类。
2 无桥PFC变换器拓扑合成方案综述
2.1 合成方案-1
PFC 变换器的实质是将交流电压转换为稳定的直流电压,传统PFC 变换器的实现方案是将交流电压经过整流桥后变为馒头波,后接DC/DC 变换器实现稳定输出的直流电压。方案-1 的思想是将不经过整流桥的交流电压直接转换为稳定输出的直流电压,其实现框图如图1 所示。图1(a)中,输入电压e(t)=Esin(2πfet),E 为输入电压的峰值,U 为输出电压。其中, DC/DC 变换器实现直直变换。众所周知,DC/DC 变换器只能实现直流到直流的变换,故要实现图1(a)中的变换,须满足
ε>E          (1)
为了获得直流量ε,需要另一个DC/DC 变换器从输出电压得到,其实现框图如图1(b)所示。根据图1的思想和基本的DC/DC 变换器拓扑,如Buck、Boost、Buck-Boost、Cuk、Sepic、Zeta 变换器等,无桥AC/DC 变换器实现框图可能存在两种状况,分别如图2(a)和图2(b)所示。按照此规则合成的无桥PFC 变换器拓扑在文献中已有详述。其中,图3 为基于该方案合成的无桥PFC 变换器拓扑。
2.2 合成方案-2
理论上,经过整流桥后的馒头波电压,后接任何DC/DC变换器均可以实现PFC功能。由于Boost、Sepic、Cuk等基本变换器的输入电流连续,所以广泛应用在PFC变换器拓扑中。本节就以这些变换器为主线,探讨了无桥PFC变换器拓扑的发展历程,从而总结出实现无桥PFC变换器拓扑的合成方案-2。
2.2.1 Boost无桥PFC变换器拓扑
Boost无桥PFC变换器拓扑的发展历程如图4所示。其中,图4(a)为传统Boost PFC变换器,由此衍生出的无桥拓扑变换器如图3所示。与图4(a)中变换器拓扑相比较,其它拓扑导通回路只存在两个开关器件,从而减小了导通路径中的导通损耗,提高了效率。图4(b)中的图腾式Boost无桥PFC变换器不能工作于CCM模式,限制了其应用;而图4(c)中的Dual-Boost无桥PFC变换器输入与输出不共地,造成变换器的共模噪声严重,很难满足实际产品的要求;图4(d)双向开关Boost无桥PFC变换器,开关管悬空,驱动复杂,且输入电压不易采样,增加了变换器的控制难度。仔细观察,图4(e)与图4(f)是同一个拓扑结构,在实际产品中已有应用。该拓扑不论在交流输入正半周或是负半周, 输入输出始终共地, 且控制易实现。
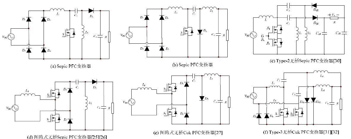
2.2.2 Sepic、Cuk无桥PFC变换器拓扑
Sepic、Cuk无桥PFC变换器拓扑的发展历程如图5所示。其中,图5(a)、(b)为传统桥式PFC变换器,由此衍生出的无桥拓扑变换器如图5所示。与图5(a)、(b)中变换器拓扑相比较,其它拓扑导通回路只存在两个开关器件,从而减小了导通路径中的导通损耗,提高了效率。图5(d)、(e)分别为图腾式Sepic、Cuk无桥PFC变换器,该变换器不能工作于CCM模式;而图5(c)为双向开关Sepic无桥PFC变换器,变换器的输出端横跨于两个输出电容上。图5(g)、(h)为Dual-Sepic无桥PFC变换器和Dual-Cuk无桥PFC变换器。图5(f)为2-相无桥Cuk PFC变换器。图5(i)、(j)中的无桥拓扑是经过图5(c)中的拓扑改进而来,使得开关管共地,驱动电路简单,控制易实现。 其中,图5(f)中变换器拓扑的隔离形式如图6所示。
2.2.3 Buck-Boost、Buck无桥PFC变换器拓扑
除了具有连续型输入电流的变换器拓扑外,其它基本拓扑也可以实现PFC功能[6][36]。图7(b)和图7(d)分别Buck无桥PFC变换器、级联Buck-Boost无桥PFC变换器。该类PFC变换器输入电流呈等于开关电流,输入电流不连续,所以变换器的功率受到一定的限制,且需要的更大的输入滤波器。
2.2.4 无桥拓扑合成方案-2的基本思想
由合成方案-1可知,PFC变换器的基本思路是实现交流电压到稳定直流电压输出的转换。比较明显的变换器拓扑如图4(f)和图5(f),阐述其基本思想:使变换器在交流输入正负半周分别工作于一个DC-DC变换器,即只在正半周输入时,输入电压认为是波动的直流电压,经过DC-DC变换器后,转换为稳定的直流电压输出。所以,从原理上来说,任何两个DC-DC变换器,分别将其工作于交流输入电压的正半周和负半周,即可实现从交流输入到稳定直流输出的转换。虽然,思想是很显然的,但拓扑的推导并不那么容易得到。本文探索一种简单的基于变换器拓扑的无桥PFC变换器实现方案,仅以Boost DC-DC变换器为例进行说明,Sepic、Cuk变换器拓扑合成与之类似。
传统的Boost DC-DC变换器实现了输入输出电压同极性,其正极性输入和负极性输入变换器拓扑分别如图8(a)和8(b)所示,参考地信号的选取不同,同时也可得到如图8(c)和图8(d)所示的变换器拓扑。由图8(a)和8(b)比较可知,要实现负极性输出,只需将变换器拓扑中的二极管D反向即可。值得注意的是在实际应用中,图8(b)中的开关管S1使用PMOS较为合适,本文为了分析方便仍采用NMOS。
将两个相同的如图8(a)所示的Boost DC-DC变换器组合,可构成如图4(c)(e)(f)所示的无桥变换器拓扑。组合如图8(a)、8(b)所得的新型无桥Dual-BoostPFC变换器如图9(a)所示。同理可知,由图8(c)和图8(d)也可以组合成无桥PFC变换器,分析可知,所得到的拓扑也如图9(a)所示。此拓扑的实现方式与图5(c)中变换器拓扑的实现原理是一样的。该拓扑较传统的Boost PFC变换器而言,完全消除了二极管整流桥,在每个开关周期内,只存在一个二极管损耗,提高变换器的效率。但该拓扑仍存在以下缺点:1) 变换器输出存在两个电解电容,且输出电压加倍。电解电容增大了变换器的体积,输出电压加倍也增加了器件的电压应力;2) 开关管需要采用隔离驱动。
与此同时,图8(a)和图8(c)分别可以实现正极性输入和负极性输入,也可以将其组合构建无桥PFC变换器。将图8(a)和图8(c)中的电感L1用一个电感代替,负载电容使用一个电解电容,得到的无桥Boost变换器拓扑如图9(b)所示。此拓扑的实现原理与图5(i)、(j)类似。同理可知,图8(b)和图8(d)也可以合成新型无桥PFC变换器,得到的新型拓扑如图9(c)所示。由图9(c)可知,该变换器实现了负输出电压的Boost PFC变换器使用PMOS管实现原理图如图9(d)所示。与图9(a)进行对比可知,图9(b)所示的变换器输出仅有一个电解电容构成,消除了输出倍压,且该变换器完全消除了传统Boost PFC变换器中的整流桥,提高了效率。图9(c)所示的变换器与图9(b)有着类似的结构,但输出电压为负。
2.3 合成方案-3
传统DC-DC 变换器的输出/输入电压增益是单极性的,它只能把正输入电压变换为正输出电压或负输出电压,而PFC 变换器本质上是AC-DC 变换器,需要将交流电压变换为稳定输出的直流电压。因此,传统DC-DC 变换器不能直接作为PFC变换器电路。为了实现PFC,最直接的方法是通过前端整流桥将交流电压变为类似馒头波的直流电压,再经过DC-DC 变换器得到稳定的直流输出电压。传统桥式PFC 变换器不能消除整流桥的根本原因在于传统DC-DC 变换器只具有单极性增益,当DC-DC 变换器具有双极性增益特性时,即对于正输入电压或负输入电压,DC-DC 变换器的输出极性保持不变,则这样的DC-DC 变换器可以直接实现AC-DC 变换,从而可以消除传统AC-DC 变换器中的整流桥,提高变换器的效率。
基于此思想寻求目前存在的具有双极性的DC-DC变换器,如图10所示。假设开关管S1的占空比,得到的变换器的增益特性曲线如图11所示。图10(a)和图10(b)得到的增益曲线如图11(a)所示,图10(c)和图10(d)得到的增益曲线如图11(b)所示。
直到2010年,Slobodan Cuk提出了一种新型的无桥PFC变换器,将可控开关换成双向开关,该变换器可以直接应用PFC变换器中,原理图如图12所示。此变换器的提出,引起了研究者的关注.
3 三种合成方案的比较
在前面介绍了三种无桥PFC变换器的合成方案。从原理上来看,三种方案方案消除传统桥式Boost PFC变换器中的二极管整流桥,提高效率。但就拓扑的复杂程度来看,方案-1和方案-2均要采用两个DC/DC变换器,而方案-3中的变换器可直接应用于无桥AC-DC变换器。在方案-1和方案-2中,器件的利用率不高。且方案-1存在较为严重的环流功率损耗,虽然消除了二极管整流桥,但是变换器的效率仍然较低。针对方案-1的不足,文献[14]提出相应的解决方案,但是效果仍不明显。对于方案-1可以分别控制输入交流电流和输出电压,实现了控制解耦,简化了控制方案。方案-2种的两相PFC变换器方案是目前采用的成熟方案,但是造成器件闲置,还有一定的改进空间。基于方案-3的思想实现的无桥PFC变换器,虽然变换器的主电路拓扑较简单,但控制方式的实现与传统桥式PFC变换器有所不同,造成控制成本增加。
4 无桥PFC变换器的发展方向
传统的无桥PFC变换器合成方案均是针对于两级结构,其中,前级PFC变换器实现无桥方案,后级采用高效率高频隔离DC-DC变换器。为了进一步提高PFC变换器的效率,单级PFC变换器得到广泛关注。有文献指出交流电压经过整流桥,后接高频隔离的DC-DC变换器可以实现单级PFC变换器。然而,发展无桥单级PFC变换器仍然是一个挑战。有文献提出了半桥单级无桥PFC变换器,其基本思想利用图腾式结构实现无桥,增加一个中间储能电容来弥补输入输出瞬时功率的的不平衡。所以,可以将本文介绍的无桥PFC合成方案应用到单级PFC变换器中。
在未来几年内,单级无桥PFC变换器仍然是PFC领域的研究热点;对具有双极性增益变换器的研究也将是无桥PFC变换器的发展方向。阻碍发展的瓶颈是如何简化双极型增益变换器中PFC的控制实现方案。
5 结论
本文对目前存在的无桥PFC 变换器进行了综述,并总结出无桥PFC 变换器的三种实现方案。分别介绍了基于Boost、Sepic、Cuk 变换器的无桥PFC变换器发展历程。最后,指出单级无桥PFC 变换器和双极性增益变换器将是无桥PFC 变换器的发展方向。

最新评论

扫码打开小程序

扫码安装APP

返回顶部