欢迎您,请 登录 或 注册

当前位置:首页 医疗器械维修 基础 电子 查看内容

基于SG3525的推挽设计实战

2017-7-14 15:14 阅读: 3437 评论: 0 编辑: ygzx1
[导读]此推挽只用来看波形…不注重效率等其他参数,但也还好啦,记得当时测试的时候效率最差是72%,最终效率达到了94% 文中有一些纰漏,望各位大师帮我提一下,学生好便于继续学习改进。基于SG3525的推挽变换器主要拓扑结 ...
此推挽只用来看波形…不注重效率等其他参数,但也还好啦,记得当时测试的时候效率最差是72%,最终效率达到了94%   文中有一些纰漏,望各位大师帮我提一下,学生好便于继续学习改进。
基于SG3525的推挽变换器
主要拓扑结构图:
推挽变换器(Push-pullconverter)通常不适用于开关电源离线应用,因为开关元件需要承受的电压至少为电源电压的两倍。变压器含有抽头,每半个周期只有一半的绕组在工作,其对原边绕组的利用率不如桥式变换器,但在低压情况下应用时优于桥类变换器,原因是在任何时刻都只有一个开关元件与电源和绕组串联,整个电源加在工作的半个绕组上,对比同功率下的桥类变换器,开关损耗较低。
1.参数设计:输入电压12V,输出电压24V,输出电流3A额定功率72W,工作频率50KHz
2.设计变压器:
根据磁性元件公司提供的表格,通过查表的方式确定磁芯和工作频率。确定工作频率为50KHz,采用EC35磁芯(ECcore),参数:电流密度为4A/mm^2、Bmax=1600G、窗口使用系数为40%,表中给出的最大功率是125.4W。
一.计算初级绕组匝数。
首先确定功率开关管最大导通时间。当输出电压下降时,变换器会增大导通通时间Ton来维持输出电压恒定。当输出电压达到最小值时Vdcmin,此时导通时间Ton最大。在此情况下,导通时间不能超过开关周期的一半。
否则,置位伏秒数将大于复位伏秒数,几个周期以后,磁芯偏离平衡位置最终趋向饱和,磁滞回线上处于弯曲的部分,此时绕组阻抗变得非常低,大电流将损坏开关管。考虑到一些不稳定的因素例如母线冲击电压,器件瞬态参数等等,我们设定开关管导通时间不超过半个周期的80%。这里导通时间的选定是保守的,有一些产品设计甚至逼近50%的占空比。
其次是确定峰值磁密,初级匝数与磁通变化量dB成反比,取大的磁通变化量可以减少匝数,较少的匝数意味着可以使用较粗的导线,则给定的磁芯可以承受较大的电流并获得较大的输出,还可以减少绕组寄生电容,但磁通变化量取值是有限制的。假设选定了较大的dB,由于系统故障、瞬态影响、反馈环延迟等等,从而导致磁芯进入磁滞回线的弯曲部分,导致严重的故障。有一点需要提出,随着频率的增加,磁芯损耗也会随之增加;磁通变化量增大,磁芯损耗也会增加。考虑到限制磁芯温升和诸多方面的因素,此处dB取值也要一定的裕量。(按照权威资料中建议:对于50KHz以下的频率范围,较大的磁通变化也不会引起过多的磁芯损耗,则dB=3200G是个很好的值。频率高于50KHz时,磁芯损耗迅速增加,必须减少峰值磁密,当频率为100~200KHz时,峰值磁密应该限制在1200G甚至是800G,以使磁芯的温升在一个合理的范围内。)
现在计算初级匝数:法拉第公式  ,这个式子在很多电源拓扑都是适用的。
T=1/f=2*10^-5s
Vdc=12V(下划线是指输入电压的最小值)
Ae=0.843cm2(磁芯的有效横截面,查阅磁芯型号参数表格)
dB=3200G(峰值磁密是1600G,推挽拓扑磁芯工作在一三象限, ±Bmax=1600*2=3200G)
上值带入公式,求得Np=3.262匝,取整为4匝,两个半初级绕组加起来就是8匝,磁通密度比设定值稍微小一点。
计算初级匝数也可以利用这个法拉第定律的量纲式,使用过程中注意单位!N是匝数,V是绕组两段的电压(伏特),Ton是最大的导通时间(us),dB是磁通密度(T,1特斯拉等于10000高斯),Ae是磁芯有效截面积(mm2)
二.计算次级的匝数。
在推挽拓扑中,所有次级绕组的脉冲宽度都相同,均由主输出回路的负反馈控制电路决定。此设计中只有一组输出,无辅助输出。功率开关管导通期间,设开关管导通压降是1V,则对应该半边的初级绕组两端电压是(Vdc-1)伏。
由变压器基本公式:
输出二极管采用肖特基二极管,导通压降Vd是0.5V,由此得到次级电压最大值:
因为输出整流提供了脉宽可调的平顶方波,所以输出整流和滤波实现了buck变换器的功能,简而言之此输出滤波就是个buck变换器,Buck变换器的输出电压公式是:
因为一个周期内整流输出两个平顶方波:
则(Ton/T)是2倍的,最终计算输出电压的表达式为:
Np是4匝,Vd是0.5V,(2Ton/T)是0.8,Vdc是12V,Vs,即Vo是24V。将值带入计算,可以得到未知量Ns,即次级匝数Ns=10.909匝,这个匝数是次级工作的半绕组的匝数,因为次级绕组绕制时分成两部分,10.909*2=21.8181匝,取整匝数为24匝。
三.计算初级峰值电流和初级绕组导线线径。
初级电流的大小等于所有次级阶梯斜坡电流以各自的匝比折算到初级的电流值加上励磁电流。在一小节里设定当直流输入电压为最小值的时候,此时导通时间最大,占空比最大且为80%。当开关管导通时,初级绕组电流以阶梯斜坡形式变化,我们以斜坡中点值为等效的平顶方波幅值Ipft,则输入功率Pin=Vdc*0.8Ipft,此处取该电源效率为80%(一般情况下都能达到),输出功率Po=0.8Pin
则有:Pin=1.25Po=Vdc0.8Ipft
Po为72W,设最低电压输入为11V,则初级峰值电流Ipft=10.21A。
每个初级半绕组在每个半周期里面流过等效Ipft峰值的方波电流,其占空比是0.4,初级电流有效值:
Irms=Ipft(√0.4)(rms是指均方根值,AC的有效电压或电流)
带入数据求得Irms≈6.46A
初级绕组线径选择:保守选用电流密度为4A/mm2,则初级绕组所需要的单匝导线直径为
D=1.13*√(I÷j)
I是电流有效值6.46A,j是电流密度4A/mm2,带入计算D≈1.436mm
[高频变压器电流密度一般选用4.5A/mm^2,如果要求不高可以选5A/mm^2,如果温度环境比较恶劣,然后又是密闭环境应选4A/mm^2,军工要求则应更低]
必须考虑趋肤效应,趋肤深度定义为导体中电流密度减小到导体截面表层电流密度的1/e(自然对数e=0.71828183)或37%处的深度。该公式为:
公式可以简化为:Δ=K×66.1/√f(mm),f是工作频率(Hz),K是常数,对铜而言K=1,铜导体的穿透深度(20 ℃)
带入数据f=50000Hz计算的Δ=0.2955mm,为了避免繁琐的计算,可以查阅表格:
50KHz下有效率的载流导线截面是0.2955*2=0.591≈0.6mm,用超过此线径的导线,导线利用率较低,因为超出的部分通过的电流很少甚至没有。可以取六根0.6mm(等效一根线截面为1.6956mm^2的漆包线)的漆包线并绕,这样既提高了导线的利用率也满足了所需的最低的导线截面。由于我们采用了三明治绕法,即两半次级绕组夹一层初级绕组,该有效层数是0.5层,邻近效应影响不大。
附上优化Fr率的图
在此电源变压器中我用了两根1mm线径的漆包线并绕(比要求值略低,导线发热加剧)。
附:此处给出利用《开关电源设计》第三版中Pressman先生的计算方式的过程:
先牢记一个单位转换:1mil=0.0254 mm(毫米),关于MCM,是千圆密耳的缩写,一种老式的线规测量方法,1MCM=1kcmil=0.5067平方毫米。
书中给出的500圆密耳每有效安培,其实就是指4A/mm2的电流密度。导线所需的截面积就是500×Irms=3230圆密耳,换单位成平方毫米,即3.230×0.5067≈1.64mm2,最后可以得到该单匝导线直径:1.44mm
四.计算次级电流峰值、有效值及线径。
由于电感的存在,次级电流波形仍然具有阶梯斜坡,令斜坡中点为等效平顶方波的幅值,大小为Isft,此Isft即输出电流Idc=3A。输出波形占空比是0.4,则每个次级半绕组的电流有效值:
Isrms=Idc√(0.4)
代入数据,次级电流有效值为1.897A
所需线径:D=1.13×√(I÷j)=1.13×√(1.897÷4)=0.7mm。考虑到趋肤效应,最低要求利用率的导线线径是0.6mm,可以用两根0.6mm线径的线并绕,还留有比较大的裕量。当然,可以选用线径小于0.6mm的导线多根并绕,比如用0.1mm线径的导线并绕,这样单根导线的利用率是非常高的,但从另一角度看,由于多根导线间存在缝隙,这样绕制出来的绕组体积势必就比较大了。此处我暂时用1根1mm线径的漆包线绕制。
五.变压器导线绕制问题。
变压器有多种多样的绕制方法,分段绕、分层绕或者密绕、稀疏绕等等。在设计不同的变压器时,应综合考虑多方面因素,妥善选择绕制的方法,使变压器发挥最大的效用。不管怎么绕制,都会面临着两大损耗磁损和铜损,而这两个损耗是选择绕制方式的重点考虑对象。由于磁芯损耗与磁滞回线包围的面积成正比,在前期选择峰值磁通密度和磁芯规格时,已大致确定了磁芯损耗的大小。至于铜损,则在于两个方面,一是上文计算初次级线径时已考虑过的趋肤效应,二是邻近效应。邻近效应是指当高频电流在两导体中彼此反向流动或在一个往复导体中流动时,电流会集中于导体邻近侧流动的一种特殊的物理现象。邻近效应所带来的影响比趋肤效应更加严重,趋肤效应只是改变了导线的电流密度,而邻近效应会在相邻导线之间产生涡流,涡流与主电流流向相反则抵消,同向则叠加,整根导线表现为电流只在某一侧流动,这样势必增加了导线的阻抗。涡流的大小会随着层数的增加而按指数规律递增!所以在设计多层绕组时应着重解决此问题,在此,可查阅Dowell的论文,即优化Fr率(交直流阻抗比)。此外,还要考虑漏感尖峰,推挽的开关管导通时,只有一半绕组工作,剩余的一半占据了骨架上的空间,增加了原边的漏感,为减小漏感,原边的两个半绕组应该是双股线并绕,但这样也增加了导线间击穿短路的风险。在本电源中,初级两个半绕组采用双股线并绕,从磁芯向远端看,第一层为次级的一个半绕组,第二层为初级绕组并绕,第三层为次级的另一个半绕组,且绕向全部相同,即同名端全部在同一侧。
此处画一个简图,供大家参考。示意图是卧式骨架,针脚朝下,视线从上往下俯视。
 
第一层次级:对应Ns1
 注意:首尾导线如果能形成一个完整的圈,就算一匝,否则要多绕一圈。
第二层初级双股双线并饶:对应Nr与Np
 要分清楚“股”和“线”的区别,不同种类的线合成一根称一“股”。
第三层次级:对应Ns2
3.输出滤波器的设计:
主输出和辅输出的输出电感不允许进入不连续模式,原因:Buck变换器在连续模式时导通时间调整范围很小,一旦进入不连续模式,导通时间会发生大的变化,这导致了开环的辅输出电压变化太大,Buck变换器的不连续模式时从电感阶梯斜坡电流下降到零开始的,他会在直流电压下降到斜坡幅值dI的一半时发生。现给出《开关电源设计》第三版中的推导设计过程:
Lo的计算公式在下面,上面是推导过程。带入数据计算:Vo=24V,T=2*10^-5s,Ion=3A,得Lo=8*10^-5H=80uH。
在本电源中,输出滤波电感的磁环采用铁硅铝磁环(Kool Mu),参数:CS270125 26.9*14.7*11.2mm 导磁率125 电感系数:157。
铁硅铝磁环常常用于各种电源的滤波器,变压器和储能电感。它具有高温下性能稳定、直流偏直高、低磁致伸缩、磁损耗低的优良特性,其成本也要低于MPP磁环。关于选择磁环规格,主要方法是所存储能量联合AP法,详见《开关电源设计》第三版-第7章-7.11节。由于电感的磁环材质和规格的选择是磁学中一个大的章节,单独开篇详讲是不合适的,此处就不给出选择磁环的具体步骤。
输出的纹波很大程度上由输出电容的等效串联电阻决定,在设计中首选低ESR电容,或者在条件允许的情况下用多个电容并联达到一定的容量,给出具体的计算方法:
在本电源中,输出纹波不是重点考虑对象,遂选择了50V 470uF电解电容。
上述输出滤波器的设计仍然是非常浅显的,因为它仅仅考虑了纹波,开关电源的输出滤波还要考虑高频辐射,以及噪声干扰等等。
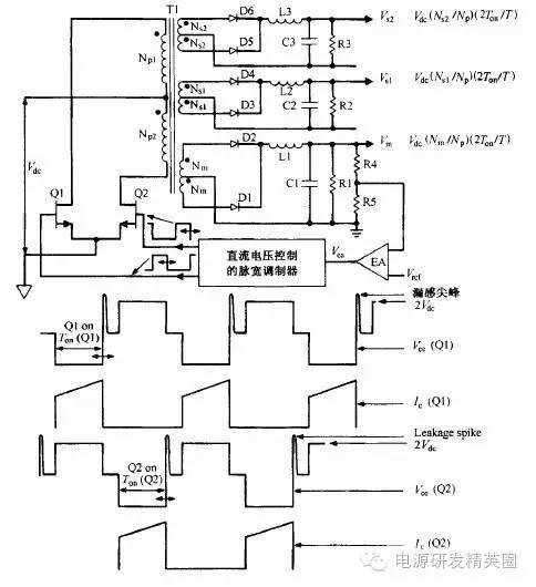
4.电压型PWM控制芯片SG3525与驱动电路设计:
SG3525是美国Silicon General公司推出的PWM控制器,它的输出级采用推挽电路,双通道输出,每一通道的驱动电流最大值达500mA,能够直接驱动功率GTR和功率MOSFET。其工作频率高达400kHz,具有欠压关断、可编程软启动等特点。SG3525是一种性能优良、功能齐全、通用性强的单片集成PWM 控制器。由于它简单、可靠及使用方便灵活,大大简化了脉宽调制器的设计及调试,因而被广泛应用于开关电源、电机调速等控制电路中。
 
一.根据图像选择合适的振荡器元件。
图中充电时间的倒数为频率,前面确定的磁芯工作频率是50KHz,由于50KHz是开关管工作频率,即SG3525输出频率,则SG3525的振荡频率是100KHz,(SG3525内部分频器将振荡器频率均分,即输出频率是振荡频率的一半)选择振荡电容为4.7nf(472),对应图中曲线,充电时间10us为100KHz,振荡电阻的范围处于2K-5K,使用10K多圈微调电位器。注意图中的死区电阻RD=0欧,所有计算的只能得出不精确的值,实际过程中应当调试。
SG3525的死区电阻官方标称范围为0-250欧,但由于厂家不同,生产工艺不同,芯片参数离散性很大,死区电阻的值应该在调试过程中确定下来。此处我选用47欧,最大占空比用示波器测出为40%。
所有的闭环的电源都会面对环路反馈稳定的问题,这里简要的提一下环路振荡的原因。输出电压和负载的改变都会影响整个电源的稳定性,当输出电压改变,采样网络会检测到变化,并将此变化传递给整个系统的误差比较器中,系统随之根据此误差来调节输出电压的大小,在这个传递过程中,信号的大小和相位都会改变,当采样网络获得了一个电信号以后,它却发生了180°相移,电信号在传递过程中又发生了180°的相移,即总相移是360°,此时反馈的信号相位跟采样时的相位一样,负反馈就变成了正反馈,从而引起了振荡。
通俗的讲,引起并维持振荡的干扰信号就是噪声谱中频率为f的傅里叶分量。
在《开关电源设计》第三版的“反馈环路的稳定”章节中,归纳了稳定电路的三个准则:1.穿越频率处(开环增益为1,0dB,增益曲线过零点)总开环相移小于360°。2.系统的总开环增益在穿越频率处的斜率应该为-1。3.设计电路时提供所需的相位裕量,一般大于45°。
输出滤波器的设计中已求出滤波电感和滤波电容的大小,分别为80uH和470uF。因为滤波电容量相对较小而ESR相对较大,所以使用2型误差放大器反馈电路时合适的。
首先画出滤波器的增益特性曲线。LC滤波器的转折频率是:
Fo=1/(2π(√LC))=1/(2π*√(80*470*10^-12))=820.8Hz
ESR的零点频率是:Fesr=1/(2πResr*Co)=1/(2π*(65*10^-6))=2500Hz,这个65*10-6是电解电容的RC乘积参数,这个参数一般不变。
这是开电设计中的典型的伯德图。
A点到B点的增益是调制器增益加上采样电阻增益,即Gm+Gs,对于SG3525这种互补输出的IC,其中  ,Vsp是变压器次级电压,本电源的Vsp是33V,则Gm=0.5*(33-1)/3=5.3,使用分贝做单位:20lg5.3=14.5dB。采样电阻的增益Gs=20lg(Uo/Ui)=20lg(2.5/24)= -19.64dB,则Gm+Gs=5.3-19.64= -5.14dB。图中B到C的斜率是-2,直到C点即ESR零点,斜率才变成-1。
选择穿越频率为开关频率的1/5(一般取1/4或者1/5,否则输出纹波会很大),即10KHz,在图中可以看出此频率下的增益是-37.8dB,代数增益就是1/77.6,若R1使用1K,则R2使用77.6K。
在零点处应该增加低频增益来衰减电网纹波,在极点处降低高频增益来降低高频噪声,零点和极点的设置要符合预期的相位裕量。
此处先假定相位裕量是45°,在10KHz的穿越频率出,系统的总相移是360°-45°=315°
由这个表得出穿越频率Fco=10KHz与ESR零点频率Fesro=2500Hz的比值是4,则LC滤波器的相位滞后是104°。
此时误差放大器的允许相位滞后是315°-104°=211°。
由这个表选择K=5,延迟角度202°留有较大余量。此时误差放大器的相位滞后是202°,加上LC滤波器带来的相位滞后104°,则在Fco的相位裕量是360°-306°=54°。
当K=5,零点频率是Fco/5=10/5=2KHz,因为Fz=1/(2πR2C1),所以C1=1/(2πR2Fz)=1/(2π*77600*2000)=1.025nF,取1nF的电容。
极点频率是Fco*5=10KHz*5=50KHz,因为Fp=1/(2πR2C2),所以C2=1/(2πR2Fp)=1/(2π*77600*50000)=41pF,取47pF的电容。
三.选择开关管
    因为初级峰值电流为10.21A,尖峰电压为12*2.6=31.2V,可以选用IRF3205作为开关管,IRF3205的极限耐压为55V,过流110A,导通内阻8毫欧。实际上IRF3205被广泛用于逆变器、UPS等设备。
上图为电路原理图。
5.实物与测试。
测试参数:负载电阻22欧,电源电压12V。
1.开关频率跟驱动频率波形,可以看出方波频率是三角波频率的一半。
3.驱动波形与其对应的开关管漏极波形。
4.将上管的驱动波形跟开关管漏极波形的时基展开,可以观察到有三个较大的振铃,1是上管关断后储存在原边绕组和漏感中的能量产生的尖峰,再加上寄生电容形成的振荡,幅值超过二倍电源电压。1到2之间波形保持在Vdc,同理2和3是漏感与寄生电容产生的振荡,但从图中看出2的幅值更大。
5.两个开关管的漏极波形。值得一提的是,在死区时间内,磁芯的磁密保持在+Bmax或者-Bmax,维持该磁密水平则说明存在磁场强度,也即意味着有电流流动,该电流是初级励磁电流折算到次级的电流,因为在死区时间内,输出滤波电感的电流不能发生突变,输出整流二极管充当续流二极管,则次级绕组中流过励磁电流。
6输出整流管阳极波形。
7.输出整流管阴极波形。可以看出一个开关周期10us,整流输出两个平顶方波,且幅值是35.2V,此时开关管占空比为33.9%,则输出电压为35.2*2*0.339=23.87V,实测输出偏差不大。可以观察到比较大的振铃,虽然它不会对元件有严重的影响,但RFI较大,解决方法是在整流管上跨接RC吸收回路。
8.实测效率为87.6%
对于这书错的其实挺多的
 额,对对对就是这样。
 待机功率是0.488W。后来实测该电源效率可以做到94%
作者:埃_维_针1

最新评论

扫码打开小程序

扫码安装APP

返回顶部